COPYRIGHT ? 佛山市九洲普惠風機有限公司 版權所有
電話:0757-86635560 86635561 86635562??地址:廣東省佛山市南海獅山新城工業區
冷風機因其可以強制送風、提高換熱效率;帶有接水盤、化霜方便、可以適應各種工況環境;造價相對便宜、初投資低;成為制冷系統應用最普遍的蒸發器。盡管根據不同的應用工況,冷風機的片距做了相應的調整,但是因為強制送風,加大了傳熱溫差,所以中、低溫制冷系統的冷風機表面結霜很快。在大、中型冷庫項目中,多使用并聯機組做為冷源。并聯制冷系統,在冷風機的供液電磁閥停掉以后,因為其他冷風機還在工作,壓縮機需要繼續運行。已經停止工作的冷風機內殘留的制冷劑就會繼續蒸發,這又進一步加劇了冷風機表面的結霜。
銅的熱導率是397W/(㎡?℃),鋁的熱導率為210W/(㎡?℃),而霜的熱導率僅為0.116~0.139W/(㎡?℃)。而且,霜層會使流道變窄,風量減少,最終會完全堵塞蒸發器,嚴重阻礙空氣流動。霜層過厚使制冷裝置的工作條件惡化,冷間降溫困難,壓縮機制冷量降低,其耗電量增加。因此,冷庫中的冷風機大約在累積運行5~8小時后,需要進行一次除霜。
現在常用的冷風機除霜方法大致有以下幾種:
(1)電熱融霜:電熱融霜是利用冷風機內排布的電加熱管對翅片加熱使霜層融化。這種方法系統簡單,操作也更方便,但是冷風機每平方換熱面積約配到40~100W 的電加熱管,耗電量太大,對庫溫的波動影響也很大,不節能;融霜電加熱管功率很大,加熱管的質量不好或者使用時間久了,容易燒壞甚至引起火災,電熱融霜存在嚴重的安全隱患。
(2)水融霜:水沖霜是利用水泵或噴水裝置向蒸發器外表面噴水,使霜層被水的熱量融化并沖掉的方法。水沖霜操作簡單、時間短,是非常有效的除霜方法。在溫度很低的冷庫內,經過反復的沖霜,水溫太低,會影響沖霜的效果;如
果在設定的時間內沒有把霜沖干凈,在冷風機正常工作后,霜層可能會變成冰層,使下次沖霜更加困難。
(3)熱工質融霜:熱工質融霜是利用壓縮機排出的具有較高溫度的過熱制冷劑蒸氣,經過油分離器后,進入蒸發器中,將蒸發器暫時當成?冷凝器?,利用熱工質冷凝時所放出的熱量,將蒸發器表面的霜層融化。同時蒸發器內原來積存的制冷劑和潤滑油,借助熱工質加壓或者重力排入融霜排液桶或低壓循環桶。熱氣除霜時,冷凝器的負荷減小,冷凝器的運行也可節省部分電能。
由此可見,熱工質除霜是冷風機除霜最經濟的一種方式。
目前,桶泵供液系統因為增加很多附屬設備,且附屬設備增大,使投資成本增加,還只是在大型系統上應用。占市場多數的中、小冷庫,利用氟利昂容易實現自動化控制的優勢,采用直接膨脹供液加排液桶進行熱氟除霜的很有推廣價值。
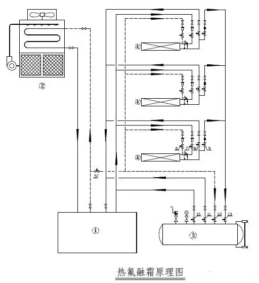
基本原理:
利用壓縮機排出的熱氟利昂蒸氣,對冷風機進行加熱除霜。除霜后的氟利昂液體排入排液桶,再加壓使排液桶內的氟利昂供入供液管參與制冷。除霜時,排液流向和制冷循環時的方向一致。其基本原理如下(見圖):

1、壓縮機組2、冷凝器3、排液桶4、蒸發器5、沖霜主電磁閥6、沖霜電磁閥7、供液電磁閥8、回氣電磁閥9、回液電磁閥10、排液電磁閥 11、減壓電磁閥12、加壓電磁閥13、落液電磁閥
制冷時,供液電磁閥7 和回氣電磁閥8 開啟,其他電磁閥關閉?;獣r,供液電磁閥7 和回氣電磁閥8 關閉,同時沖霜主電磁閥5、沖霜電磁閥6、回液電磁閥9、減壓電磁閥11、落液電磁閥13一起打開。
化霜結束,沖霜電磁閥6、回液電磁閥9、減壓電磁閥11、落液電磁閥13 同時關閉。加壓電磁閥12 打開;當排液桶壓力≥冷凝壓力時,排液電磁閥10 打開,排液桶的制冷劑進入供液管參與制冷。當排液桶內的液位到達下限,沖霜主電磁閥5、加壓電磁閥12、排液電磁閥10 同時關閉。減壓電磁閥11 自動開啟,將排液桶內的壓力減至吸氣壓力后自動關閉。